相关产品:
不锈钢高压安全阀
TFA48SH-64高温高压安全阀
带散热器弹簧全启式安全阀A40Y
GA42Y-100单杠杆安全阀
内装式安全阀TANA42F
A28H带手柄弹簧全启式安全阀
A46F(Y)先导式安全阀
A44Y带扳手弹簧全启式安全阀
A41H弹簧微启封闭式高压安全阀
A21H不锈钢弹簧微启式安全阀
弹簧微启式螺纹安全阀
保温夹套安全阀
脉冲式安全阀
带扳手弹簧全启式蒸汽安全阀
弹簧微启式氧气安全阀
液压式安全阀
微启弹簧式安全阀
真空负压安全阀
先导式安全阀
单杠杆安全阀
双杠杆安全阀
主安全阀
带散热器弹簧全启式安全阀
高温高压安全阀(电站用)
全启式超高压安全阀
安全溢流阀
弹簧微启式高压安全阀(焊接式)
弹簧全启式安全阀
带手柄弹簧全启式安全阀
弹簧微启封闭式安全阀
弹簧微启式外螺纹安全阀
波纹管平衡式安全阀
双联弹簧式安全阀
平行式安全回流阀
液化石油气安全阀
弹簧全启封闭式安全阀
带扳手弹簧微启式安全阀
弹簧全启封闭式高压安全阀
弹簧微启封闭式高压安全阀
空压机安全阀
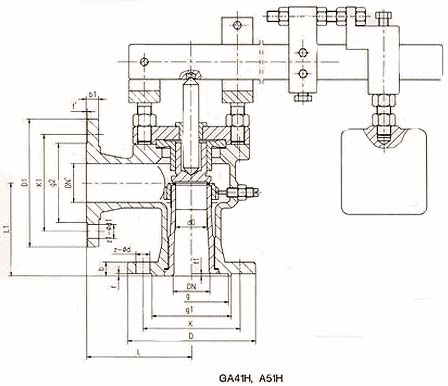
GA41H,A51H型单杠杆安全阀产品简介:
GA41H,A51H型单杠杆安全阀介质可为蒸汽、空气。适用于温度≤450℃的锅炉和压力容器上,防止压力超过允许*高值。
GA41H,A51H型单杠杆安全阀主要零部件材料说明
GA41H,A51H型安全阀除杠杆(材料为碳钢),重锤(材料为铸铁),其余材料均和A41H-16C型弹簧式安全阀相同。
GA41H,A51H型单杠杆安全阀结构图:

GA41H,A51H型单杠杆安全阀外形尺寸和连接尺寸:
| 公称通径 | 尺寸 | |||||||||||||||
| do | L | L1 | D | K | g1 | f | b | z-ød | DN' | D1 | K1 | g2 | b1 | f' | z-ød1 | |
| 25 | 20 | 100 | 85 | 115 | 85 | 65 | 2 | 16 | 4-14 | 25 | 115 | 85 | 65 | 16 | 2 | 4-14 |
| 32 | 25 | 115 | 100 | 140 | 100 | 78 | 2 | 18 | 4-18 | 32 | 140 | 100 | 78 | 18 | 2 | 4-18 |
| 40 | 32 | 120 | 110 | 150 | 110 | 85 | 3 | 18 | 4-18 | 40 | 150 | 110 | 85 | 18 | 3 | 4-18 |
| 50 | 40 | 135 | 120 | 165 | 125 | 100 | 3 | 20 | 4-18 | 50 | 165 | 125 | 100 | 20 | 3 | 4-18 |
| 80 | 65 | 160 | 135 | 200 | 160 | 135 | 3 | 20 | 8-18 | 80 | 200 | 160 | 135 | 20 | 3 | 8-18 |
| 100 | 80 | 170 | 160 | 220 | 180 | 155 | 3 | 22 | 8-18 | 100 | 220 | 180 | 155 | 22 | 3 | 8-18 |
| 150 | 125 | 205 | 195 | 285 | 240 | 210 | 3 | 24 | 8-23 | 150 | 285 | 240 | 210 | 24 | 3 | 8-23 |
| 200 | 150 | 240 | 230 | 340 | 295 | 265 | 3 | 26 | 12-23 | 200 | 340 | 295 | 265 | 26 | 3 | 12-23 |
相关产品