高温高压安全阀(电站用)
产品型号:YFA48SH
发布时间:2008-5-7
高温高压安全阀适用于工作温度“C型”≤425℃;“I型”≤500℃;“V型”≤500℃;的蒸汽等介质设备或管路上,作为超压保护装置。
下一个产品:空压机安全阀
上一个产品:弹簧微启封闭式安全阀
相关产品:
不锈钢高压安全阀
TFA48SH-64高温高压安全阀
带散热器弹簧全启式安全阀A40Y
GA42Y-100单杠杆安全阀
内装式安全阀TANA42F
A28H带手柄弹簧全启式安全阀
A46F(Y)先导式安全阀
A44Y带扳手弹簧全启式安全阀
A41H弹簧微启封闭式高压安全阀
A21H不锈钢弹簧微启式安全阀
弹簧微启式螺纹安全阀
保温夹套安全阀
脉冲式安全阀
带扳手弹簧全启式蒸汽安全阀
弹簧微启式氧气安全阀
液压式安全阀
微启弹簧式安全阀
真空负压安全阀
先导式安全阀
单杠杆安全阀
双杠杆安全阀
主安全阀
带散热器弹簧全启式安全阀
高温高压安全阀(电站用)
全启式超高压安全阀
安全溢流阀
弹簧微启式高压安全阀(焊接式)
弹簧全启式安全阀
带手柄弹簧全启式安全阀
弹簧微启封闭式安全阀
弹簧微启式外螺纹安全阀
波纹管平衡式安全阀
双联弹簧式安全阀
平行式安全回流阀
液化石油气安全阀
弹簧全启封闭式安全阀
带扳手弹簧微启式安全阀
弹簧全启封闭式高压安全阀
弹簧微启封闭式高压安全阀
空压机安全阀
高温高压安全阀产品详细资料:
高温高压安全阀适用于工作温度"C型"≤425℃;"I型"≤500℃;"V型"≤500℃;的蒸汽等介质设备或管路上,作为超压保护装置。 连接法兰标准按JB/T……94系列1、系列2。
高温高压安全阀主要零部件材料:
| NO. | 零件名称 | C型材料 | I型材料 | V型材料 |
| 1 | 阀体 | WCB | ZG1Cr5Mo | ZG15Cr1Mo1V |
| 2 | 阀座 | 2Cr13 | 1Cr18Ni9Ti | 12Cr1MoVA |
| 3 | 调节圈 | 2Cr13 | 1Cr18Ni9Ti | 1Cr18Ni9Ti |
| 4 | 阀瓣 | 2Cr13 | 17-4PH | 17-7PH |
| 5 | 导向套 | 2Cr13 | 1Cr18Ni9Ti | 1Cr18Ni9Ti |
| 6 | 散热器 | ZG230-450 | ZG230-450 | ZG230-450 |
| 7 | 阀盖 | ZG230-450 | ZG230-450 | ZG230-450 |
| 8 | 弹簧 | 50CrVA | 50CrVA | 50CrVA |
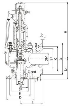
高温高压安全阀外形尺寸和连接尺寸:

| 型号 |
公称 通径 |
do | D | K | g | g1 | b | f | f1 | Z-ød | DN' | D1 | K1 | g3 | g2 | b1 | f' | f1' | z1-ød1 | L | L1 | ≈H |
|
YFA48Y-16C YFA48Y-16I YFA48Y-16V |
40 | 25 | 150 | 110 | 85 | 18 | 3 | 4-18 | 50 | 165 | 125 | 100 | 20 | 3 | 4-18 | 120 | 115 | 540 | ||||
| 50 | 32 | 165 | 125 | 100 | 20 | 3 | 4-18 | 65 | 185 | 145 | 120 | 20 | 3 | 4-18 | 135 | 120 | 618 | |||||
| 65 | 40 | 185 | 145 | 120 | 20 | 3 | 4-18 | 80 | 200 | 160 | 135 | 20 | 3 | 8-18 | 160 | 140 | 710 | |||||
| 80 | 50 | 200 | 160 | 135 | 20 | 3 | 8-18 | 100 | 220 | 180 | 155 | 22 | 3 | 8-18 | 160 | 150 | 730 | |||||
| 100 | 65 | 220 | 180 | 155 | 20 | 3 | 8-18 | 150 | 285 | 240 | 210 | 24 | 3 | 8-23 | 225 | 175 | 892 | |||||
| 150 | 100 | 285 | 240 | 210 | 24 | 3 | 8-23 | 200 | 340 | 295 | 265 | 26 | 3 | 12-23 | 240 | 235 | 1135 | |||||
| 200 | 125 | 340 | 295 | 265 | 26 | 3 | 12-23 | 250 | 405 | 355 | 320 | 30 | 3 | 12-26 | 290 | 210 | 1135 | |||||
|
YFA48Y-40 YFA48Y-40I YFA48Y-40V |
25 | 16 | 115 | 85 | 58 | 65 | 16 | 2 | 4 | 4-14 | 32 | 140 | 100 | 78 | 18 | 2 | 4-18 | 110 | 95 | 429 | ||
| 32 | 20 | 140 | 100 | 66 | 78 | 18 | 2 | 4 | 4-18 | 40 | 150 | 110 | 85 | 18 | 3 | 4-18 | 115 | 100 | 421 | |||
| 40 | 25 | 150 | 110 | 76 | 85 | 18 | 3 | 4 | 4-18 | 50 | 165 | 125 | 100 | 20 | 3 | 4-18 | 120 | 115 | 540 | |||
| 50 | 32 | 165 | 125 | 88 | 100 | 20 | 3 | 4 | 4-18 | 65 | 185 | 145 | 120 | 20 | 3 | 4-18 | 135 | 120 | 618 | |||
| 65 | 40 | 185 | 145 | 110 | 120 | 22 | 3 | 4 | 8-18 | 80 | 200 | 160 | 135 | 20 | 3 | 8-18 | 160 | 140 | 710 | |||
| 80 | 50 | 200 | 160 | 121 | 135 | 22 | 3 | 4 | 8-18 | 100 | 220 | 180 | 155 | 22 | 3 | 8-18 | 160 | 150 | 730 | |||
| 100 | 65 | 235 | 190 | 150 | 160 | 24 | 3 | 4.5 | 8-23 | 150 | 285 | 240 | 210 | 24 | 3 | 8-23 | 225 | 175 | 892 | |||
| 150 | 100 | 300 | 250 | 204 | 218 | 30 | 3 | 4.5 | 8-26 | 200 | 340 | 295 | 265 | 26 | 3 | 12-23 | 240 | 235 | 1135 | |||
| 200 | 125 | 375 | 320 | 260 | 282 | 38 | 3 | 4.5 | 12-30 | 250 | 405 | 355 | 320 | 30 | 3 | 12-26 | 290 | 310 | 1135 | |||
|
YFA48Y-64 YFA48SB-64 YFA48Y-64I YFA48SB-64I YFA48Y-64V YFA48SB-64V |
25 | 16 | 140 | 100 | 58 | 78 | 22 | 2 | 4 | 4-18 | 32 | 140 | 100 | 66 | 78 | 18 | 2 | 4 | 4-18 | 110 | 100 | 429 |
| 32 | 20 | 155 | 110 | 66 | 82 | 24 | 2 | 4 | 4-23 | 40 | 150 | 110 | 76 | 85 | 18 | 3 | 4 | 4-18 | 130 | 110 | 421 | |
| 40 | 25 | 170 | 125 | 76 | 95 | 24 | 3 | 4 | 4-23 | 50 | 165 | 125 | 88 | 100 | 20 | 3 | 4 | 4-18 | 135 | 120 | 540 | |
| 50 | 32 | 180 | 135 | 88 | 105 | 26 | 3 | 4 | 4-23 | 65 | 185 | 145 | 110 | 120 | 22 | 3 | 4 | 8-18 | 160 | 130 | 618 | |
| 50 | 32 | 180 | 135 | 88 | 105 | 26 | 3 | 4 | 4-23 | 80 | 200 | 160 | 121 | 135 | 22 | 3 | 4 | 8-18 | 160 | 145 | 710 | |
| 65 | 40 | 205 | 160 | 110 | 130 | 28 | 3 | 4 | 8-23 | 80 | 200 | 160 | 121 | 135 | 22 | 3 | 4 | 8-18 | 175 | 160 | 710 | |
| 80 | 50 | 215 | 170 | 121 | 140 | 30 | 3 | 4 | 8-23 | 100 | 235 | 190 | 150 | 160 | 24 | 3 | 4.5 | 8-23 | 175 | 160 | 730 | |
| 100 | 65 | 250 | 200 | 150 | 168 | 32 | 3 | 4.5 | 8-26 | 125 | 270 | 220 | 176 | 188 | 28 | 3 | 4.5 | 8-25 | 220 | 200 | 800 | |
| 100 | 65 | 250 | 200 | 150 | 168 | 32 | 3 | 4.5 | 8-26 | 150 | 300 | 250 | 204 | 218 | 30 | 3 | 4.5 | 8-26 | 220 | 200 | 892 | |
| 150 | 100 | 345 | 280 | 204 | 240 | 38 | 3 | 4.5 | 8-34 | 200 | 375 | 320 | 260 | 282 | 38 | 3 | 4.5 | 12-30 | 280 | 280 | 1135 | |
| 200 | 125 | 405 | 345 | 260 | 300 | 44 | 3 | 4.5 | 12-36 | 250 | 450 | 385 | 313 | 345 | 42 | 3 | 4.5 | 12-34 | 300 | 295 | 1135 | |
|
YFA48Y-100 YFA48SB-100 YFA48Y-100I YFA48SH-100I YFA48Y-100V YFA48SB-100V |
25 | 16 | 140 | 100 | 58 | 78 | 24 | 2 | 4 | 4-18 | 32 | 140 | 100 | 66 | 78 | 18 | 2 | 4 | 4-18 | 110 | 100 | 429 |
| 32 | 20 | 155 | 110 | 66 | 82 | 24 | 2 | 4 | 4-23 | 40 | 150 | 110 | 76 | 85 | 18 | 3 | 4 | 4-18 | 130 | 110 | 421 | |
| 40 | 25 | 170 | 125 | 76 | 95 | 26 | 3 | 4 | 4-23 | 50 | 165 | 125 | 88 | 100 | 20 | 3 | 4 | 4-18 | 135 | 120 | 540 | |
| 50 | 32 | 195 | 145 | 88 | 112 | 28 | 3 | 4 | 4-26 | 65 | 185 | 145 | 110 | 120 | 22 | 3 | 4 | 8-18 | 160 | 130 | 618 | |
| 50 | 32 | 195 | 145 | 88 | 112 | 28 | 3 | 4 | 4-26 | 80 | 200 | 160 | 121 | 135 | 22 | 3 | 4 | 8-18 | 160 | 145 | 710 | |
| 65 | 32 | 220 | 170 | 110 | 138 | 32 | 3 | 4 | 8-26 | 80 | 200 | 160 | 121 | 135 | 22 | 3 | 4 | 8-18 | 175 | 160 | 710 | |
| 80 | 40 | 230 | 180 | 121 | 148 | 34 | 3 | 4 | 8-26 | 100 | 235 | 190 | 150 | 160 | 24 | 3 | 4.5 | 8-23 | 175 | 160 | 730 | |
| 100 | 50 | 265 | 210 | 150 | 172 | 38 | 3 | 4.5 | 8-30 | 125 | 270 | 220 | 176 | 188 | 28 | 3 | 4.5 | 8-25 | 220 | 200 | 800 | |
| 100 | 50 | 265 | 210 | 150 | 172 | 38 | 3 | 4.5 | 8-30 | 150 | 300 | 250 | 204 | 218 | 30 | 3 | 4.5 | 8-26 | 220 | 200 | 892 | |
| 150 | 80 | 355 | 290 | 204 | 250 | 46 | 3 | 4.5 | 12-34 | 200 | 375 | 320 | 260 | 282 | 38 | 3 | 4.5 | 12-30 | 280 | 280 | 1135 | |
| 200 | 125 | 430 | 360 | 260 | 312 | 54 | 3 | 4.5 | 12-36 | 250 | 450 | 385 | 313 | 345 | 42 | 3 | 4.5 | 12-34 | 300 | 295 | 1135 | |
| YFA48SH-40 | 50 | 32 | 160 | 125 | 88 | 105 | 38 | 3 | 4 | 4-18 | 80 | 195 | 160 | / | 135 | 20 | 3 | / | 8-18 | 124 | 137 | 525 |
| YA48TH-100 | 50 | 32 | 195 | 145 | 88 | 112 | 50 | 3 | 4 | 4-26 | 80 | 200 | 160 | 121 | 135 | 22 | 3 | 4.5 | 8-18 | 160 | 145 | 580 |
| YFA48SB-160 | 80 | 40 | 260 | 205 | 121 | 168 | 65 | 15 | 4 | 8-30 | 150 | 300 | 250 | 204 | 218 | 30 | 3 | 4.5 | 8-25 | 215 | 210 | 1175 |
相关产品